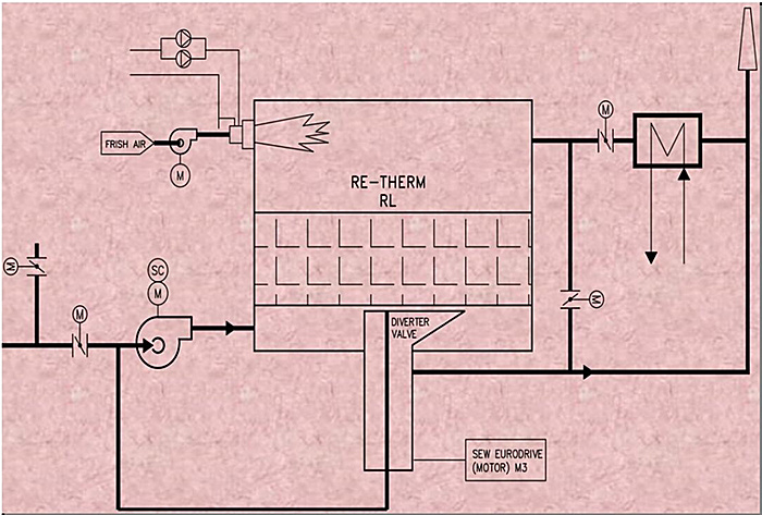
旋轉(zhuǎn)式RTO是通過旋轉(zhuǎn)閥旋轉(zhuǎn)、分度、廢氣均布等動作,順序地引導廢氣進入或排出燃燒室的特定部分。通過在轉(zhuǎn)子表面設置的密封裝置,將轉(zhuǎn)子分成入口和出口兩部分,通過這兩部分分...
保排放達標
快24小時快速響應
終終身維護
旋轉(zhuǎn)式RTO是通過旋轉(zhuǎn)閥旋轉(zhuǎn)、分度、廢氣均布等動作,順序地引導廢氣進入或排出燃燒室的特定部分。通過在轉(zhuǎn)子表面設置的密封裝置,將轉(zhuǎn)子分成入口和出口兩部分,通過這兩部分分別將處理前的廢氣和凈化后氣體引入或排出 RTO 燃燒室。

1.占地面積小、結(jié)構(gòu)緊湊
2.運行平穩(wěn)、無沖擊
3.設備關鍵件壽命長
4.系統(tǒng)無功運行要求低
5.凈化效率、綜合熱效率高
6.相對傳統(tǒng)rto,旋轉(zhuǎn)式更省燃料
化工、石化、制藥、農(nóng)藥、復合肥料、印刷、噴涂、涂布、復合材料、功能薄膜、電子、半導體、印鐵制罐行業(yè)等等均可適用